不銹鋼管(guan)(guan)擠(ji)(ji)壓(ya)(ya)(ya)(ya)機(ji)(ji)的(de)(de)動(dong)力(li)源是(shi)高壓(ya)(ya)(ya)(ya)液體(ti)(ti),如水(shui)或(huo)油。其(qi)壓(ya)(ya)(ya)(ya)力(li)為(wei)20~32MPa,這是(shi)在生產實踐中,權衡(heng)各種利弊因素所得(de)到的(de)(de)結果(guo)。因為(wei)液體(ti)(ti)壓(ya)(ya)(ya)(ya)力(li)過(guo)低,擠(ji)(ji)壓(ya)(ya)(ya)(ya)機(ji)(ji)的(de)(de)結構(gou)和閥門(men)管(guan)(guan)道的(de)(de)尺(chi)寸(cun)都要(yao)(yao)(yao)增大(da),設備(bei)(bei)變得(de)十分笨重。反之,如果(guo)液體(ti)(ti)壓(ya)(ya)(ya)(ya)力(li)過(guo)高,水(shui)的(de)(de)流速過(guo)快,流動(dong)的(de)(de)沖(chong)擊力(li)增大(da),設備(bei)(bei)和管(guan)(guan)道容(rong)易(yi)損壞,密(mi)封(feng)也較困難。但是(shi),隨(sui)著擠(ji)(ji)壓(ya)(ya)(ya)(ya)機(ji)(ji)噸位的(de)(de)增大(da),要(yao)(yao)(yao)滿足特大(da)噸位擠(ji)(ji)壓(ya)(ya)(ya)(ya)機(ji)(ji)的(de)(de)需要(yao)(yao)(yao),液體(ti)(ti)的(de)(de)壓(ya)(ya)(ya)(ya)力(li)必須(xu)增高,不然,大(da)型擠(ji)(ji)壓(ya)(ya)(ya)(ya)機(ji)(ji)的(de)(de)外形尺(chi)寸(cun)就很大(da)。近代已經(jing)出現超高壓(ya)(ya)(ya)(ya)擠(ji)(ji)壓(ya)(ya)(ya)(ya)機(ji)(ji),其(qi)液體(ti)(ti)工(gong)作壓(ya)(ya)(ya)(ya)力(li)達到100MPa.因此,對(dui)擠(ji)(ji)壓(ya)(ya)(ya)(ya)機(ji)(ji)的(de)(de)管(guan)(guan)道,閥門(men)以(yi)及其(qi)密(mi)封(feng)都提出了更高的(de)(de)要(yao)(yao)(yao)求。
提供擠(ji)壓(ya)(ya)(ya)(ya)機(ji)動力源高(gao)壓(ya)(ya)(ya)(ya)水(shui)(shui)(shui)(shui)(油)的(de)(de)(de)液壓(ya)(ya)(ya)(ya)系統是擠(ji)壓(ya)(ya)(ya)(ya)機(ji)的(de)(de)(de)中樞(shu)。由水(shui)(shui)(shui)(shui)泵(beng)房(fang)的(de)(de)(de)高(gao)壓(ya)(ya)(ya)(ya)水(shui)(shui)(shui)(shui)泵(beng)、高(gao)壓(ya)(ya)(ya)(ya)空(kong)氣罐(guan)(guan)、水(shui)(shui)(shui)(shui)一空(kong)氣罐(guan)(guan)(即蓄勢器)、空(kong)壓(ya)(ya)(ya)(ya)機(ji)、水(shui)(shui)(shui)(shui)箱(xiang)、各種閥門、控制(zhi)系統等組成。高(gao)壓(ya)(ya)(ya)(ya)水(shui)(shui)(shui)(shui)泵(beng)產(chan)生的(de)(de)(de)高(gao)壓(ya)(ya)(ya)(ya)水(shui)(shui)(shui)(shui)送入水(shui)(shui)(shui)(shui)罐(guan)(guan)。在擠(ji)壓(ya)(ya)(ya)(ya)時,水(shui)(shui)(shui)(shui)罐(guan)(guan)中的(de)(de)(de)高(gao)壓(ya)(ya)(ya)(ya)水(shui)(shui)(shui)(shui)和高(gao)壓(ya)(ya)(ya)(ya)水(shui)(shui)(shui)(shui)泵(beng)的(de)(de)(de)高(gao)壓(ya)(ya)(ya)(ya)水(shui)(shui)(shui)(shui)同時供應給擠(ji)壓(ya)(ya)(ya)(ya)機(ji)。空(kong)氣罐(guan)(guan)、水(shui)(shui)(shui)(shui)罐(guan)(guan)(即氣一水(shui)(shui)(shui)(shui)罐(guan)(guan))是一個蓄能器,起著擠(ji)壓(ya)(ya)(ya)(ya)力和擠(ji)壓(ya)(ya)(ya)(ya)速(su)度的(de)(de)(de)補償作用,以減小水(shui)(shui)(shui)(shui)泵(beng)的(de)(de)(de)負(fu)荷。
為了在擠壓不銹(xiu)鋼管過程中,保持高的和穩定的擠壓速度,動力源的壓力降不能超過10%.
擠壓(ya)機高壓(ya)管道(dao)系(xi)統的(de)主要任務是要在一般的(de)工作條件(jian)下(xia),確保操(cao)作速(su)度達到0~400mm/s,即便是在使(shi)用(yong)主柱(zhu)塞的(de)情況下(xia)也是如此(ci)。
液壓(ya)系(xi)統工作性能好壞的標(biao)志(zhi)是管(guan)道和控制器系(xi)統內傳遞壓(ya)力(li)介質的速度。所(suo)有流過橫(heng)截面的尺(chi)寸(cun)應該這樣(yang)確定:即使阻(zu)止流動(dong)而(er)引(yin)起(qi)的壓(ya)力(li)下降不(bu)超過合理(li)而(er)又可(ke)以容許(xu)的限度,在閥門和管(guan)道中的磨損率(lv)保持在最小值,以及磨損不(bu)是由于流量的超速所(suo)造成。
如(ru)果是以水作(zuo)為傳遞(di)壓力的介(jie)質時,進口閥流速(su)的經驗公式(shi)如(ru)下(xia):

對于3150t擠壓機,主(zhu)柱塞(sai)直徑為DKR=1150mm,主(zhu)柱塞(sai)截面積FKR=103869c㎡,主(zhu)柱塞(sai)的(de)速(su)度(du)vkR=300mm/s,則所需要(yao)的(de)水的(de)流量為QKR=FKRDKR=311.607L/s.
1. 擠壓(ya)機主缸
傳壓(ya)(ya)(ya)介質水或(huo)油在(zai)擠壓(ya)(ya)(ya)機主(zhu)缸中(zhong)經(jing)過加壓(ya)(ya)(ya)后被(bei)壓(ya)(ya)(ya)縮,主(zhu)缸壁(bi)認為(wei)(wei)是(shi)剛性的(de)。則其(qi)中(zhong)傳壓(ya)(ya)(ya)介質的(de)壓(ya)(ya)(ya)縮體積為(wei)(wei):
ΔQ = QKΔp
對于水而言,K=44×10-6(101.325kPa下);對于油而言,K=70×10-6(101.325kPa下)。
實際上(shang),在(zai)擠(ji)壓(ya)(ya)(ya)過(guo)程(cheng)(cheng)中(zhong),主缸(gang)的容積是稍有增大(da)的。因(yin)此,分別計算(suan)在(zai)擠(ji)壓(ya)(ya)(ya)開始時(shi),即最大(da)坯料長度(du)下主缸(gang)容積的壓(ya)(ya)(ya)縮體積以及在(zai)擠(ji)壓(ya)(ya)(ya)柱(zhu)塞最大(da)行程(cheng)(cheng)時(shi),主缸(gang)容積的壓(ya)(ya)(ya)縮體積。
壓(ya)縮(suo)體積的作用如(ru)同(tong)機(ji)械彈(dan)簧(huang),而此等(deng)效彈(dan)簧(huang)對于所計(ji)算(suan)的5000t擠壓(ya)機(ji)(水壓(ya)機(ji))為:

2. 擠壓機管道系(xi)統
擠壓(ya)機的管道系統的體積,對(dui)于所有的擠壓(ya)機都(dou)小(xiao)于擠壓(ya)缸容積的15%。
5000t擠(ji)壓(ya)機在最大壓(ya)力下,所有高壓(ya)系統滑閥(fa)漏油量(liang)為油泵裝置最大輸送量(liang)的5%。
3. 擠壓機閥門與滑閥
在水壓擠壓機中,采用的閥門的漏損幾乎不影響擠壓速度。而在油壓擠壓機中控制系統則采用滑閥,滑閥與滑閥外殼之間的縫隙的漏損由下式求出:
一般漏損與壓(ya)力成(cheng)正比,與油的(de)黏(nian)度成(cheng)反比,因而也與工作溫(wen)度有(you)關。擠壓(ya)機(ji)(ji)的(de)液壓(ya)控制系統是擠壓(ya)機(ji)(ji)的(de)中框(kuang),起著控制、協調各主輔機(ji)(ji)械動(dong)作的(de)作用(yong)。
現代擠壓機的(de)液壓控(kong)(kong)制是(shi)通過“電(dian)磁(ci)閥一單頂缸”系(xi)統實(shi)現的(de),老式擠壓機則是(shi)通過“手柄一凸輪”系(xi)統控(kong)(kong)制。
采用“電磁閥一單(dan)頂缸”控制(zhi)液壓系(xi)統(tong)能(neng)夠實(shi)現自(zi)動化操作,并(bing)且通過液壓連(lian)鎖可以(yi)防止(zhi)事故發生(sheng)。而(er)“手(shou)柄一凸輪”控制(zhi)系(xi)統(tong)結(jie)構簡單(dan),安全可靠,但不易實(shi)現自(zi)動化操作。
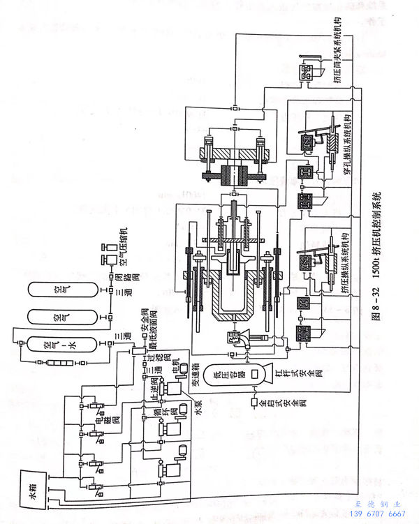
圖8-32所示為(wei)1500t臥式擠壓機的(de)控制系統圖。


